
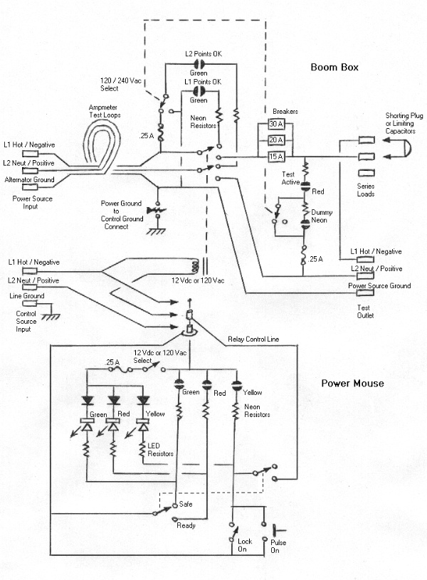
The PowerMouse.
Internal views.

The upper row of photos are of the PowerMouse. It is the hand held control panel for the BoomBox. The photo of the back side shows how it looks before testing. After testing it will have several insulating layers of Goop adhesive as its casing. At this point it is a collection of switches and lights held together by hot melt glue. The photo on the right side shows the clearance of the mini stereo jack that it plugs into. The jack has nuts epoxied to it for mounting. Note the 1/18" gap around the jack. This is to isolate the PowerMouse circuit from the metal box. For some applications the metal box will not be neutral or ground.
Shown in the lower row of photos are the internal fuse holders, the circuit breaker mounting and the inside view of the top to the metal box. The fuse holders are made by wrapping PC board fuse clips with red electrical tape followed by a coating of Goop. In the middle of the photo is the relay in its socket. There is a 12 volt relay and a 120 volt relay to choose from depending on what is needed for the experiment. The PowerMouse has a slide switch to adjust it for the voltage being used. The fuses are to protect the neon lights in case a mistake is made.
The circuit breaker mounting is merely a 1/4" piece of wood with a copper rail at the top and a metal retainer bar at the bottom. The copper rail is a flattened piece of �" copper pipe with a 90 degree bend. It fits into a groove in the wood block and has its connection at the left side. The holes drilled through the wood and the rail are filled with PC-7 epoxy for insulating pins. The retainer bars goes underneath the wood block. The top of the metal box holds the breakers in place as a regular breaker box would.
The photo on the right side was intended to show the wiring of the switch and the outlet. All that can be seen is the epoxy strain relief on the back side of the PowerMouse jack. It is added after the wiring to the jack is in place. The red & green object in the center is merely a wire junction made with red and green electrical tape. Behind it is the dummy neon light used for 220 volt applications.